传统电磁性CT主要分为保护类CT和计量类CT。保护类CT主要测试其伏安特性、10%误差曲线、和变比、极性等;计量类CT主要测试其变比、极性、比差、角差以及在各种一次电流、各种二次负荷时的比差、角差等指标。
一、传统的工频电压电流法测试CT伏安特性和变比的方法
国内传统的保护CT伏安特性的测试方法主要是手动调压测量方式,测试原理见下图。采用手动调节的自耦升压调压器输出电压,加到CT付方,用普通电压、电流表进行读数。两人操作,一人操作调压器,另一人读数。当手调升压器到某一数值时同时读取电压、电流数据,然后手工描绘伏安特性曲线。

变比测量原理见下图。通过手动调整调压器输出电压通过升流器变换成大电流加到CT原方,测量付方电流,计算原付方电流之比,即可计算变比值。

传统方法的主要缺点是接线复杂,耗费大量人工,速度慢,测量精度差,而且容意出错。测试伏安特性时有时需要加到高达2000V电压,因而人工操作安全性极差。传统方法显而易见非常落后,亟待改进。
二、对CT的测试方法以及测试仪器主要经历了三个阶段的变化
1、第一代仪器:半自动(手动调压、自动测量)型CT伏安特性
基于传统直接测量方法的基本原理,开发的一种数字记录方法的测量装置。将手调型调压器和数字电压电流测量部分以及单片机电路装在同一装置内,手动调节升电压,单片机记录数据,描绘伏安特性曲线。这种方法比全手动测试方法有了一点技术进步,但操作不方便,安全性和可靠型仍然不高。

主要缺点:
●人工操作,速度慢
●测量精度差不高
●由于人工直接调节,操作安全性极差
●直接产生大电压电流进行测量,采用大调压升压器和升流器,因而笨拙粗重。
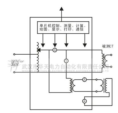
2、第二代仪器:全自动型,自动升压法测试CT伏安特性,自动升流法测试CT变比极性
微处理器控制的全自动型测试装置。内置步进电机控制的全自动升压器产生电压,自动测量、描绘伏安特性曲线,计算10%误差曲线;内置自动升流器测量CT变比、极性。测试原理见下图。
主要特点:
●全自动测试:可以自动完成对CT的伏安特性、变比、极性、二次负载、10%误差曲线的测试,简化了试验接线,测试效率高。
●较高精度测量:消除人工读数及手动处理所带来的测量误差。
●安全性高:接线简单,测试过程全自动,不需人工接触,保证很高的安全性。
●测量结果的自动处理:实时显示测试数据并描绘曲线,计算拐点,自动存储和打印,上传电脑存档等。
主要缺点:
●仍属于工频直接测量法,需要产生高电压和大电流进行测试
●由于使用大调压升压器和升流器,体积重量大
●由于需测量的电压和电流范围宽,因而测量精度无法做到很高,因此只能用来测试保护型CT,无法测试测量型CT

典型代表:HMFA-Ⅳ CT伏安变比极性综合测试仪
3、第三代仪器: 低频法测试伏安特性,电压法测试变比和极性,可以涵盖保护CT和计量CT的完整通用测试
低频法测试伏安特性的原理:在CT的励磁电感相同的情况下,励磁阻抗值与频率成正比。因此,要使励磁电感达到相同饱和,所施加电压的频率越低则电压的幅值越低,这就是低频法测试伏安特性的基本原理。低频法测量可以降低所加电压幅值(即降低所加电压的功率),从而实现体积小重量轻,并且测量精度大大提高,既可用于保护CT的伏安特性也可用于计量CT的比差角差测量。该法可以实现对所有CT的全面完整测试。
电压法测量变比的原理:在CT二次绕组上施加交流电压,在原方将会产生感应电压,二次绕组铁心上的交流电压与一次侧感应电压幅值之比理论上等于匝比,与在一次侧通大电流的直接法相比,这种变比测试方法不需要大电流,具有测试设备容量小、安全可靠等特点。这种CT变比测试方法也被称为间接法。
主要特点:
●功能全面:可用于各种型号CT(含TP类)的伏安特性、10%误差曲线、变比、相位、极性、二次绕组电阻、二次回路负荷、比差以及角差以及在不同工作电流、不同负载情况下的比差、角差等稳态或暂态特性测试
●测量校核各种型号的CT,包括保护CT、计量CT、TP级暂态CT、励磁饱和电压达到30KV的CT、变压器套管CT
●覆盖从保护CT、计量CT的全面通用测试,包括TP级暂态CT、饱和电压高达数万伏的CT、变压器套管CT等。这是工频直接法无法比拟的技术和应用优势
●高精度测量:由于测量电压范围小,可以实现高测量精度,精度达0.05%
●仅需输出较小电压和功率,因而体积小,重量轻,轻小便携
●测量结果的自动处理:实时显示测试数据并描绘曲线,自动存储和打印。并可上传电脑管理和存档。
主要缺点:
●由于采用直接法测量,不输出大电流,因而不能作为大电流源顺便供现场输出大电流使用
有些类型的仪器并无高精度测量功能,因而主要只能用于保护CT的伏安特性和变比极性等的较简单测试,无法用于比差、角差测试,更无法用于计量CT的测试
典型代表: HMCT-300 CT 参数分析仪
三、变频测量法的基本原理
CT伏安特性测量的原理电路如下图:CT一次侧开路,从二次侧施加电压,测量所加电压V与输入电流I的关系曲线。此曲线近似CT的励磁电势E与励磁电流I的关系曲线。
设CT励磁绕组在某一励磁电流I时的激磁电感为L,激磁阻抗为Z,则:
V = I·Z
电感L与阻抗Z之间具有下述关系:
Z = ω·L = 2 π f L
则:V= I·2 π f L

由公式中可见在某一激磁电感L时所加电压V与频率f成正比关系。
假设当f = 50Hz时,为达到励磁电流Ix,所需施加的电压Vx为2000V
Vx = I·2 π f L= Ix·2 π f L = 2000V,
若施加不同频率:
f = 50Hz,Vx = 2000V
f = 5Hz, Vx ≌ 200V
f = 0.5Hz,Vx ≌ 20V
由此可见需要使CT进入相同饱和程度,施加较低频率信号所需电压可以大幅度降低这就是变频法的基本原理。
在此必须严格注意,所需电压并非与频率呈线性比例关系,并非随着频率等比例降低,需要严格按照互感器的精确数学模型进行完整的理论计算。